ZNZ-I測力-扭距-轉速一體化傳感器
- 產品分類:稱重測力傳感器
- 全國咨詢熱線:
- 13907318074
分享到:
概述
適用于石油行業鉆探及地質勘探行業的測量檢測,集測力檢測、扭距檢測、轉速測量為一體多功能傳感器,具有同時檢測同時輸出電信號的優點,穩定性高的特點。
主要技術指標
載荷量程 0~200KN
載荷精度 ≤0.5%F.S
扭距量程 0~300N.m
扭距精度 ≤0.5%F.S
轉速量程 1000/min
轉速精度 ≤0.5%F.S
過載能力 120℅F.S
使用環境溫度 -10℃~+55℃
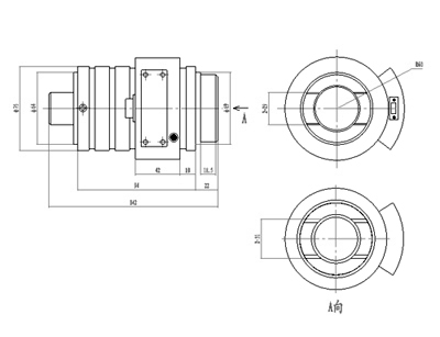
外形尺寸圖

適用于石油行業鉆探及地質勘探行業的測量檢測,集測力檢測、扭距檢測、轉速測量為一體多功能傳感器,具有同時檢測同時輸出電信號的優點,穩定性高的特點。
主要技術指標
載荷量程 0~200KN
載荷精度 ≤0.5%F.S
扭距量程 0~300N.m
扭距精度 ≤0.5%F.S
轉速量程 1000/min
轉速精度 ≤0.5%F.S
過載能力 120℅F.S
使用環境溫度 -10℃~+55℃
外形尺寸圖





